【功能说明】
STAAD.Pro钢结构防火设计要点介绍
【内容详解】
一、功能概述
STAAD 2025 版本已集成《建筑钢结构防火技术规范》(GB51249-2017),支持承载力法与临界温度法双维度抗火设计验算,全面覆盖钢结构防火设计的核心需求。
二、设计方法与规范逻辑
- 承载力法核心原则:在设计耐火极限时间内,钢结构构件的承载力设计值需满足:
Rd>=Sm
其中,Rd为火灾下构件承载力设计值,Sm为最不利荷载组合效应设计值。
- 临界温度法核心原则:在设计耐火极限时间内,构件最高温度需满足:
Td>=Tm
其中,Td为构件临界温度,Tm为火灾下构件实际最高温度。
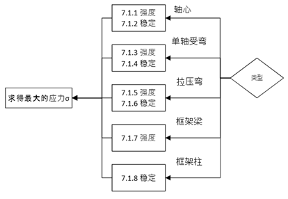
根据《防火规范》条文3.2.5条,可知,对于受弯,拉弯和压弯构件等以弯曲变形为主的构件,可以采用不考虑温度荷载的组合;而对于轴心受拉,轴向受压等以轴向变形为主的构件,应该采用考虑温度荷载的组合;

而用于防火设计的组合可以根据《防火规范》中3.2.2条进行设置:

三、防火设计全流程解析
1.耐火极限基准设定:
依据《建筑设计防火规范》(GB50016)确定建筑物耐火等级,例如:
- 厂房 / 仓库耐火一级建筑需乘以重要性系数 1.1;
- 不同功能区域(如疏散通道、设备间)需差异化设定耐火极限。

2.材料高温性能折减机制
- 普通钢材:按 GB51249-2017 第 5.1.2/5.1.3 条折减强度与弹性模量;
- 耐火钢材:按第 5.1.4/5.1.5 条执行专属折减规则。

3.火灾升温曲线生成
- 软件自动按 GB51249-2017 第 6.1 节生成室内火灾升温曲线,关联热烟气平均温度Tg与火灾持续时间t;

- 基于第 6.2.1/6.2.2 条计算构件实际最高温度Ts或者Tm。

4.热传递参数智能匹配
- 防火保护层参数:根据用户选择的防火材料类型(如厚型防火涂料、混凝土包覆),自动调用软件内置的等效热阻与等效热传导系数默认值;


- 截面形状系数:按规范条文说明表 9 / 表 11,结合构件截面形状(H 型、箱型、圆管等)智能计算。

四、设计方法实操流程
1.承载力法验算步骤
- 由Tg计算构件实时温度Ts;
- 生成强度折减系数与弹性模量折减系数;
- 代入构件承载力公式,校验Rd>=Sm是否成立。

2.临界温度法验算步骤
- 由Tg推导构件实际最高温度Tm;
- 根据构件类型(受弯、受压等)确定临界温度Td;
- 校验Td>=Tm,不满足时按第 7.2.8 条设计防火保护层厚度。

国宝防火设计视频讲解:STAAD.Pro 2025 防火设计功能实战